
傳真:
18923864027
QQ:
709211280
地址:
深圳市福田區振中路84號愛華科研樓7層
場效應管的跨導gm理解與解析指輸出端電流的變化值與輸入端電壓的變化值之間的比值。在SI單位中,西門子公司,用符號,S;1西門子=1安培每伏
MOS管,MOS管溝道 反型層解析MOSFET的核心部分是柵極及其下面的MOS系統。MOSFET的工作就是通過控制MOS的半導體表面勢阱——反型層(導電溝道
共源級放大器偏置設計詳解共源級放大器的偏置電路設計一個合適的偏置電路設計是放大器工作的前提,偏置電路需要使MOSFET工作在飽和區。如圖
共源級放大電路的小信號圖文解析共源級放大電路小信號放大電路的小信號分析主要考慮三個參數,放大倍數、輸入阻抗和輸出阻抗,這三個參數直
MOSFET-N溝道,P溝道MOS管的不同點介紹N溝道和P溝道MOS管區別1、芯片材質不同雖然芯片都是硅基,但是摻雜的材質是不同,使得N溝道MOS管是通
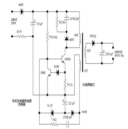
充電器電源變換電路的分析和應用介紹分析一個電源,往往從輸入開始著手。220V交流輸入,一端經過一個4007半波整流,另一端經過一個10歐的電
電源延遲接通電路詳解在設計電子電路時 有時希望在合上開關后,電源延遲一會再接通。例如在有輸出的設備上,希望設備工作穩定后再輸出。在
結型場效應管(JFET)的基礎知識介紹在N區兩側擴散兩個P+區,形成兩個PN結。兩個P+區相連,引出柵極g。N體的上下兩端分別引出漏極d和源極s。
解析MOS管在功放中的應用,正負溫管MOS管跟三極管的區別;MOS管是電壓控制器件,它只要小量的Qg驅動電流就能動作了。而三極管是電流驅動器件
MOSFET的開啟過程詳解圖文介紹MOSFET的開啟過程在講解MOSFET的開啟過程之前,先說以下電容C的充放電過程,下面以1uF陶瓷電容為例,我們仿真
模擬電路Gm-運放增益計算介紹先來看一個golden rule:gate 和drain的變換方向相反source 和drain的變換方向相同如果M1的gate是Vip,也就
CMOS運放設計,關于電流鏡解析工作點小信號是大信號工作在固定偏置點下電路體現,那么為了得到我們需要的小信號性能,例如運放的增益,BW,G